Diseño Tecnológico de un Sistema Separador-Secador para su Utilización en la Recuperación de Cerveza Residual y Posterior Secado de la Levadura Sobrante


Dipl.-Ing. Thesis


Rolando Mendieta, Apolinar Picado
National University of Engineering (UNI), Managua, Nicaragua, 2002 Oct 1


Cite

Cite

APA   Click to copy
Mendieta, R., & Picado, A. (2002, October 1). Diseño Tecnológico de un Sistema Separador-Secador para su Utilización en la Recuperación de Cerveza Residual y Posterior Secado de la Levadura Sobrante. Managua, Nicaragua: National University of Engineering (UNI). https://doi.org/10.13140/RG.2.2.29665.86888


Chicago/Turabian   Click to copy
Mendieta, Rolando, and Apolinar Picado. “Diseño Tecnológico De Un Sistema Separador-Secador Para Su Utilización En La Recuperación De Cerveza Residual y Posterior Secado De La Levadura Sobrante.” Managua, Nicaragua: National University of Engineering (UNI), October 1, 2002.


MLA   Click to copy
Mendieta, Rolando, and Apolinar Picado. Diseño Tecnológico De Un Sistema Separador-Secador Para Su Utilización En La Recuperación De Cerveza Residual y Posterior Secado De La Levadura Sobrante. National University of Engineering (UNI), 1 Oct. 2002, doi:10.13140/RG.2.2.29665.86888.


BibTeX   Click to copy

@unpublished{rolando2002a,
  title = {Diseño Tecnológico de un Sistema Separador-Secador para su Utilización en la Recuperación de Cerveza Residual y Posterior Secado de la Levadura Sobrante},
  year = {2002},
  month = oct,
  day = {1},
  address = {Managua, Nicaragua},
  school = {National University of Engineering (UNI)},
  doi = {10.13140/RG.2.2.29665.86888},
  author = {Mendieta, Rolando and Picado, Apolinar},
  month_numeric = {10}
}

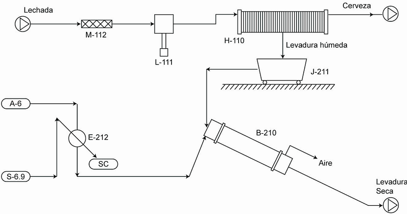
El presente trabajo está dirigido al diseño de un sistema capaz de recuperar la cerveza contenida en el desecho de la fermentación cervecera, conocido como lechada de levadura. Integrándose a éste, una etapa de secado en la que se remueva el contenido de humedad de la levadura resultante de la separación, para su utilización como suplemento alimenticio de ganado.